EN

GWDCD-12/1250A隔离开关(经济型)

  • 结构及优点
  • 产品概述
  • 型号说明
  • 产品特点
  • 底座可选方形多孔及配安装底板
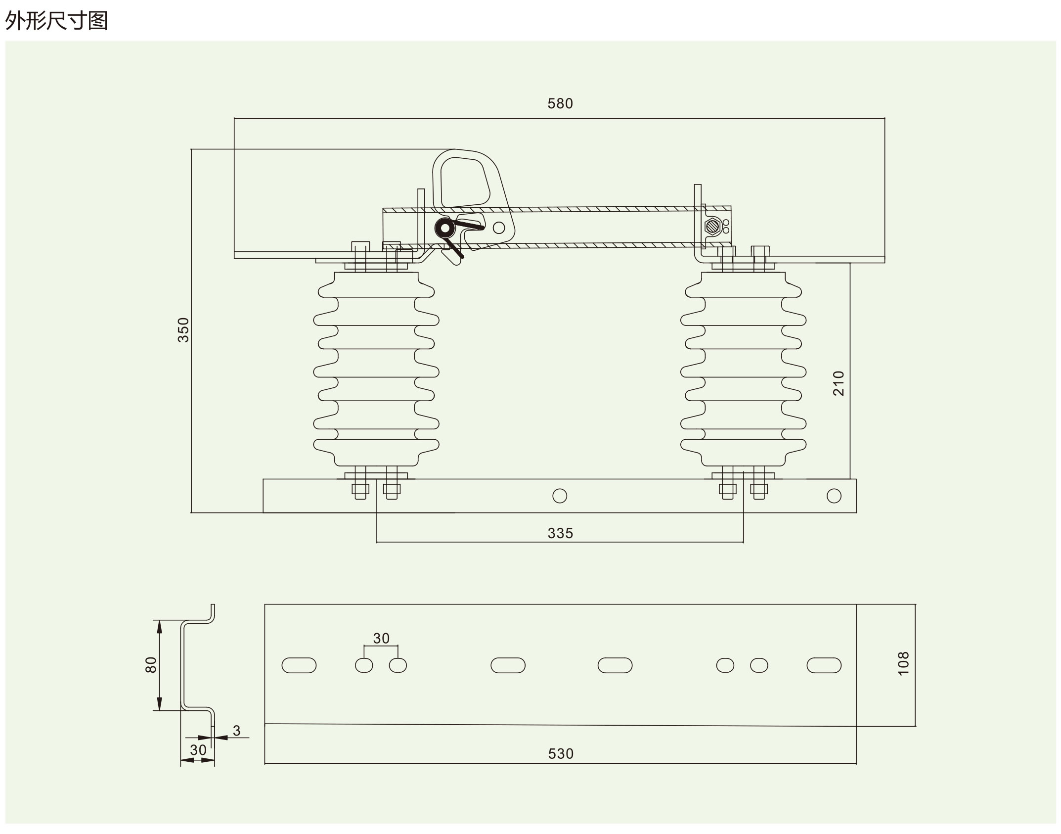
  • 外形尺寸图
  • 技术参数

微信
咨询

加我微信
加我微信