GWDCD-12/1250A disconnector (economy)
Contact Us
Category
- Structure and advantages
- product description
- Model Description
- Features
- Base optional square porous and with the installation of the floor
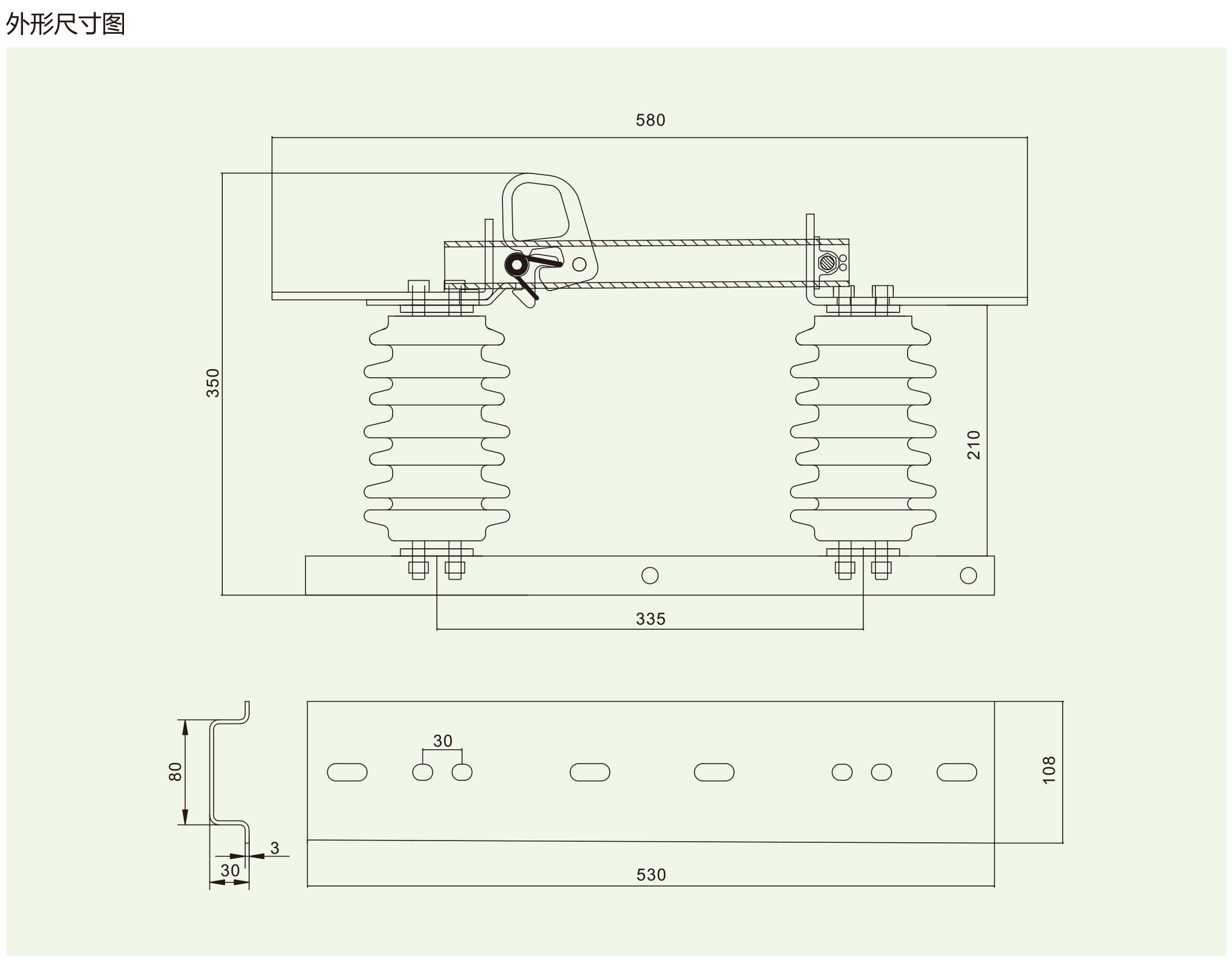
- Dimension drawing
- Technical Parameters
Contact Us
Category






